山東某阿膠廠污水的處理流程
一 . 概述
山東省某阿膠廠是福膠集團設于平陰縣東阿鎮的老廠,主要生產傳統阿膠及阿膠保健品的原料—清膠,生產過程排放的污水中污染物主要有驢毛、驢皮碎塊等不溶物和溶解性、膠狀蛋折質等有機污物,具有濃度較大、有機物含量高、可生化性好等特點,直接排放將嚴重污染環境。該廠污水治理被列為濟南市重點污染限期治理項目。該污水治理工程采用調節+SBR法污水處理工藝,經過1個半月的調試運行后通過監測驗收。監測結果表明該工藝設計合理、處理效果良好、出水穩定,出水水質符合GB8979--1996《國家污水綜合排放標準》的二級排放標準。
二 . 設計簡介
1 . 設計水質、水量的確定
①生產工藝簡介及污水來源
阿膠的生產工藝是先將原料—干驢毛浸泡、清洗,清除驢皮上沾染的污物,再經高壓熔化,而后添加黃酒等輔料熬制成膠。泡皮、洗皮過程排放的污水量約占污水總量的1/3,水中主要污染物是泥砂、驢毛、驢皮碎塊等不溶物。驢皮溶化、熬膠過程所排放的污水中主要是溶解的或膠狀的蛋白質等有機污染物。阿膠廠污水還包括該廠附近宿舍區排放的生活污水。全廠污水經蓋板渠匯合后進入污水處理站集中處理。混合污水官感很差,并有很重的氣味。
②設計水質、水量的確定
根據廠方提供的日排放污水量資料,設計處理規模:800m3/d。
根據廠方的提供有關水質資料,原水水質見表1。經過實測,混合污水水質具體數據詳見表3。處理要求:經處理達到國家規定的二級排放標準(GB8978-96)。
![]() |
2.污水處理工藝設計
①工藝選擇與確定
從水質情況來看,本工程污水屬高濃度有機污水,污水可生化性好。從投資情況來看,廠方提供污水處理用地少,經費少。由于有機物濃度高,采用傳統的物理化學法和生物處理法將對于秦效;采用物化法+生物法,將增加工程投資和日常處理費用,所以工藝選擇以高效生化法為主,經技術比選二級處理工藝采用SBR法。
SBR法(間歇式活性污泥法)是一種處理高濃度有機污水行之有效的生物處理技術。SBR法是對傳統活性污泥法的改進,具有工藝系統組成簡單,一池多用,無須高污泥回流設備、二沉池,建設費用都較低等特點。在運行時,一般不產生污泥膨脹現象,管理較簡單。并且通過對運行方式的調節,在單一的曝氣池內能進行脫氮和除磷,運行管理得當,處理水質優于傳統活性污泥法。該法相對于傳統活性污泥法具有工藝結構與形式簡單、占地少、處理效率高、投資省、省處理費用低、對沖擊負荷適應能力強等特點,并且具有運行方式靈活多變、空間上完全混合、時間上理想推流等獨特優點。
②工藝流程
污水處理選擇以SBR法為體的二級生物處理工藝,其流程如圖1。
![]() |
污水經格柵攔截水中大塊污物、驢毛后進入調節沉淀池,并由潛污泵將污水抽入SBR反應池,經過曝氣反應、沉淀,完成水質凈化后排放。SBR池中剩余污泥重力排至污泥濃縮池,重力分離后再由污泥泵提升至污泥干化場,半干污泥最后用作農肥。
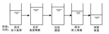
③SBR運行周期設計
SBR生化系統運行過程以進水、曝氣反應、沉淀、潷水和閑置(排泥)5個階段為一個運行周期。污水進入系統前,反應器內已存在高濃度的活性污泥混合液,進水后活性污泥與污水互相混合、充分接觸,進水達到一定高度即停止進水,并且向池內曝氣供氧(或進水的同時曝氣)進行生物降解,發生有機物的去除、硝化、磷的吸收等反應,然后停止曝氣和攪拌,混合液處于靜止沉淀狀態,泥水分離,上清液通過潷水器排放,而污泥存留在SBR池內,作為種泥時入系統的下一個周期,剩余污泥則需要定期排放。
SBR池典型的運行模式如下:
![]() |
3.主要構筑物設計簡介
①格柵
包括車間出口的格柵和處理站的兩道格柵。由于污水中攜有大量驢毛,限于投資,采用簡單格柵層層加以攔截,各主要排放含驢毛的車間出水口、浸皮池放水口等處均設格柵。全廠污水匯合進入污水處理站后,再安置粗、細兩道格柵。
粗細柵間隙:20mm,細格柵間隙:10 mm,傾角60o。人工清除污物。
②調節池
鑒于車間生產污水間隙式排放,排水很不均勻,水量水質波動大,為保證生物處理設施進水的均衡,需要設置有足夠調節容積的調節池。調節池前端設整流板和較大泥斗,使污水中懸浮物和不溶有機物在此沉淀,并設污泥泵定期將沉泥抽入污泥濃縮池。在調節池的后端設離心式潛污泵,將污水按SBR運行要求提升至SBR系統進行處理。調節池中存活的厭氧及兼氣微生物也能分解有機物,使大分子有機物分解成小分子,提高可生化性,也將影響有機物的總去除率。考慮到調節池應定期清理,為了使清理期不導致系統停運,調節池分2格,分格清理,清理時維持系統的正常運行。
工藝系統設計流量按40T/h,表面負荷2m3/m2.h。
③SBR反應池
SBR反應池為本工程主體構筑物,該池集均化、初沉、生物降解、二沉等功能于一體。SBR反應器的運行操作由進水、反應、沉淀、排水、閑置五個工序組成,這五個工序在SBR池內分時段進行。
采用2格反應池,兩上池子交替運行,以使整個系統能接納連續的進水。對每格來說,運行操作按序間歇進行。
設計一周期8小時。每周期SBR運行程序安排如下:
![]() |
兩格SBR反應池運行周期如下表反示:
![]() |
反應池體積采用350m3每格,總容積為700m3。
采用鋼筋砼結構,半地下式。
④污泥濃縮池 選用φ5×5m,鋼筋砼圓形池。
⑤污泥干化場 選用13.22m×6.15m,三格,磚砌。
![]() |
4.SBR系統主要設備:
①攪拌設備
選用潛水攪拌機,設在SBR池前端,固定在池壁上。1格1臺,共2臺。
②曝氣設備
選用離心式潛水曝氣機,對混合液起曝氣和攪拌作用,效果好,性能穩定。免除了鼓風設備、曝氣管路系統、閘閥、曝氣器等一系列設備。1格3臺,共6臺。
③潷水器
采用自行研制的機械式潷水器,由潷水槽、傳動裝置、排水管等組成。潷水槽是四周帶有三角堰的不銹鋼槽,并帶有擋浮渣的擋板,保證浮渣不被排走。傳動裝置上下運動,下降速度與水位下降同步,排水平穩。1格1臺,共2臺。
④計量設備
水量計量設備采用超聲波流量計,由換能器發射或接收超聲波脈沖信信號,然后根據水位差由微計算機自動算出管道中的流量,可以連續自動顯示瞬時流量和累計流量。該設備安裝時注意流槽內不可積水,否則會造成誤差,顯示瞬時流量,并使累計流量偏大。這就需要流槽后保持一定的坡度,保證排水通暢。
⑤PLC自動控制系統
污水處理系統中所有電氣設備的控制采用集中控制與現場手動控制相結合。采用PLC可編程序控制嚦嚦與各設備電控聯合,實現自動控制。SBR反應系統內設備的啟停,按設定的運行程序,根據水位和設定時間,由PLC控制。電控系統達到了較高自動化水平,減輕了工人的勞動強度。
三.調試、進行極驗收情況
1.污泥接種
菌種取自市政污水處理廠的濃縮污泥,泥種用量30t。
2.調試
①污泥馴化期
引進菌種之后,即進入量污水和清水,清水:污水=2:1,連續曝氣約20個小時,然后再進少量污水和清水,曝氣直至混合液顏色變淺,之后,不再進清水,逐漸增加污水進水時間和頻率,縮短進水的時間間隔,進水量可按10%遞增,20天后完成污泥馴化。同步監測出水CODcr濃度等指標,并觀察混合液污泥性狀。在污泥馴化期還要適時排放代謝產物,即泥水分離后上清液。
②滿負荷運行期
在這個階段,由于池中已培養和保持了高濃度、高活性的足夠數量的活性污泥,池中曝氣后混合液的MLSS達到5000mg/1,污泥負荷在0.4kgBOD5/MLVSS.d,COD的去除率達到90%-95%,SBR法充分發揮作用。此過程同步監測溶解氧,控制曝氣機的運行,并進行污泥的生物相鏡檢,共歷時10天左右。
從2000年6月下旬開始污泥接種進行調試,出水水質逐漸好轉,并趨于穩定,7月下旬運行趨于正常,各項指標達到或超過國標要求。
3.調試期間的監測和控制
在調試及運行過程中有許多影響處理效果的因素,主要有進水CODcr濃度、pH值溫度、溶解氧等,所以對整個系統通過感官判斷和化學分析方法進行監測是必不可少的。根據監測分析的結果對影響因素進行調整,使處理達到最佳效果。
①溫度
溫度是影響整個工藝處理的主要環境因素,各種微生物都在特定范圍的溫度內生長。生化處理的溫度范圍在10--40℃,最佳溫度在20--30℃。該工程調試運行期間正值盛夏,進水溫度在26--29℃,SBR池內平均水溫27--32℃。
②pH值
pH值也是影響因素之一。阿膠污水的pH值使用電極式測量儀測定,范圍較窄,進水pH值在6.5--7.5之間,混合液pH值在7.0--7.5之間,而且SBR反應系統也具有較大的緩沖能力,所以對處理效果沒有明顯地影響。
③營養物質
良好的營養條件是產甲烷菌和有關菌群代謝、生長的前提。阿膠污水中含有豐富的營養物質,生化處理系統不需添加營養物質。
④懸浮物質SS:
阿膠污水中含有大量的懸浮物,通過預處理懸浮物已大部分去除,但也有部分不有降解的SS進入SBR池,曝氣時會形成浮渣層,但不影響SBR系統對污水的處理。
⑤溶解氧量DO:
通過溶解氧測定儀測出混合液溶解氧濃度,控制適當的供氧,提高氧的利用率,保證生化過程需要的氧量。是工藝控制的主要指標。本工程曝氣時,DO控制在0.3--1.5mg/L。
⑥混合液濃度MLSS:
微生物是生物污泥中有活性的部分,也是有機物代謝的主體,在生物處理工藝中起主要作用,而混合液污泥濃度MLSS的數值即大概能表示活性部分的多少。對高濃度有機污水的生物處理一般均需保持較高污泥濃度,本工程調試運行期間MLSS范圍在:4.4--5.6g/1之間,最佳值為4.8g/1左右。
⑦進水CODcr濃度進水中有機物濃度對SBR處理影響很大,詳見“分析”部分。
⑧污泥的生物相鏡檢
活性污泥處于不同的生長階段,各類微生物也呈現出不同的比例。細菌承擔著分解有機物的基本和基礎的代謝作用,而原生動物(也包括后生動物)則吞食游離細菌。阿膠污水調試運行期間出現的微生物種類繁多,有細菌、綠藻等藻類、原生動物和后生動物,原生動物有太陽蟲、蓋纖蟲、累枝蟲等,后生動物出現了線蟲。調試運行后期SBR池混合液中固著型纖毛蟲,如累枝蟲的大量存在,說明處理系統有良好的出水水質。
⑨污泥指數SVI正常運行時污泥指數在801/mg左右。
4.運行結果與分析
運行結果及運行數據平均值如下表:
![]() |
原水的CODcr變化幅度較大,最高值在3446mg/1,最小值是839mg/1。說明該處理工藝耐沖擊負荷能力強,即對進水水質急劇變化引起的沖擊負荷的適應能力強。CODcr的去除率在一定范圍內會隨進水CODcr濃度的提高而增長,如圖2所示。然而濃度過高,超過微生物的耐受能力時,將導致處理效果的降低。
![]() |
調試運行完畢,CODcr濃度的變化對本工藝出水水質的影響甚微,無論進水的CODcr突然升高或降低,出水的CODcr值變化不大,能保證出水CODcr值在100mg/1左右,低于國標要求的150mg/1。如圖3所示。
![]() |
5.監測驗收情況
系統穩定運行半個月后,由市環保局監測站連續2天跟蹤取樣監測,結果表明,出水完全達到設計和排放標準要求。
四.總結
1.工程造價與運行成本
基建投資35萬元,設備及安裝35.5萬元,工程總投資75萬元。
日耗電量:530kW.h,以每度電0.50元計,則日電費265.00元,噸水電耗費用:W1=0.33元/m3。
設計操作管理定員5人,人均月工資按450元計,噸水人工費用為:W2=0.09元/m3。
工程折舊費:W3=0.10元/m3。
每噸水處理成本:W=W1+W2+W3=0.52元/m3。
日常處理費用:0.29元/kgCOD。
2.本工程特點
本工程設計工藝流程簡潔,技術可靠,高效穩定,操作管理靈活簡便,全自動運行,投資省,造價低,運行費用及成本均較低,節約能源。本工程實踐證明系統設計先進、工藝合理、SBR法效果顯著,消除了人們對SBR活性泥法的誤解和疑慮。調節池設置合理,為處理成功奠定了基礎,確保了出水CODcr、SS值的達標。
3.體會
①阿膠污水的特點除驢毛、泥砂含量大外,有些類似于肉類加工廢水,懸浮物和有機污染物濃度高,可生化性好,宜采用完善的預處理+以生物處理為主體的處理工藝流程。
②調節+SBR法處理阿膠污水效果十分理想,CODcr、SS等指標的去除率均達到90%以上,并且具有剩余污泥少、耐沖擊負荷、費用低等優點,是一種高效、低能耗的污水處理工藝。
③SBR反應池內活性污泥馴化后,活性高、沉降性能好、適應能力強,通過調節曝氣機的運行時間和臺數、控制混合液溶解氧量、調節SBR池剩余活性污泥的排放和沉淀、閑置時間等措施,使有機污染物得到有效去除,能保證SBR系統具有良好的處理效果。
④活性污泥法在調試運行初期提高有機負荷應該慎重,以免造成超負荷運行。在高度后期,則需有意加大負荷,以期促進污泥生長,提高污泥濃度。
⑤本工藝處理流程簡潔、造價低、運行操作靈活簡便、運行費用也較低,特別適合于一般中、小型食品加工廠等有機濃度高、可生化性好且水量不大的工業廢水處理。SBR法處理高濃度有機污水及工業污水,經濟有效,是一種很具優勢的技術,在污水處理中具有較大的推廣應用價值。

使用微信“掃一掃”功能添加“谷騰環保網”