制藥企業廢水治理工程設計方案
1. 工藝廢水處理
浙江亞太藥業股份有限公司生產羅紅霉素、阿奇霉素等醫藥中間體,生產過程中使用和消耗數十種有機化工原料,其中包括硫氰酸紅霉素、甲磺酰氯鹽、酸羥胺、DMF、丙酮、三乙胺、高氯酸、二氯甲烷等,另外還消耗大量碳酸氫鈉、氫氧化鈉等;生產過程中還產生多種副產物。上述未有效利用(利用效率可由轉化率計算)的原輔材料、中間產品和副產物及雜質大部分進入廢水,各裝置產生的廢水均具有濃度大,鹽份高、可生化性差等特點,但各股廢水的水質、水量又有較大的差異,在進行生化處理前應根據各自水質特點采用不同的預處理方法,以期做到消耗費用低、處理效果好的目的。
1) 三乙胺回收殘余廢水、紅霉素肟洗滌離心廢水、同型紅霉素A洗滌離心廢水堿解預處理:
![]() |
三乙胺回收殘余廢水、紅霉素肟洗滌離心廢水含有較高濃度的硫氰根,對生化會產生強烈的抑制作用,同型紅霉素A洗滌離心廢水含有較高濃度的二氯甲烷,二氯甲烷的生化性極差, 這三股廢水擬進行堿解預處理。這三股廢水經過貯槽進入堿解槽,利用二次蒸汽預熱至80攝氏度以上,保持12小時,在必要的堿度下,可大部分堿解,堿解后進入調節池。處理前廢水綜合COD約45000mg/l,經過堿處理后,COD可達到9000 mg/l,去除率達80%。
2. 綜合工藝廢水的預處理方案
羅紅霉素的甲醇回收殘余廢水、羅紅霉素洗滌離心廢水、阿奇霉素的甲醇精餾廢水、加氫產物洗滌離心廢水、甲基化反應靜置分層廢水、丙酮精餾廢水、阿奇霉素洗滌離心廢水及經過堿解預處理后的廢水匯合后形成的綜合工藝廢水,由于其濃度高、可生化性差、即不進行有效的預處理,僅采用生化處理是不能做到達標排放的。
綜合工藝廢水可通過催化氧化混凝預處理,通過氧化可將廢水中的甲醛氧化,通過投加混凝劑可去除部分有機物質,提高廢水B/C比,增強可生化性。廢水綜合COD在18800,經催化氧化混凝,COD為13000,去除率可達30%
3.全廠廢水綜合處理方案
(1)生化處理前全廠廢水水質水量
經預處理后的綜合工藝廢水與廢氣水噴淋塔、水環泵及沖洗排水稀廢水,混合進行生化處理。匯合后水質水量列于表。
(2)廢水的生化處理方案
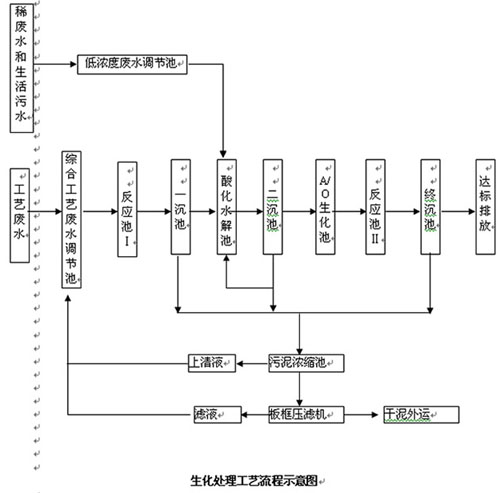
經預處理后的工藝廢水匯合全廠其它廢水后的混合廢水的CODcr高達2800mg/L,并含有較高濃度的有機氨。流程的選擇必須重點考慮這兩種污染特征的去除。生物處理流程示意于下圖:
生化處理工藝流程示意圖
![]() |
工藝簡要介紹如下:
(1)工藝廢水調節池和低濃度廢水調節池:分別接受工藝廢水和稀廢水、生活污水,調節流量、均勻水質,保證后續處理單元穩定、連續運行。
(2)反應池Ⅰ投加催化氧化劑、混凝劑,反應池Ⅱ投加復配劑。
(3)一沉池和終沉池:污水分離。
(4)二沉池:泥水分離,部分污泥回流
(5)水解酸化處理:進行兼氧水解處理,在此將大分子物質水解破壞,提高廢水的可生化性,并去除一部分有機物。由于兼氧微生物的代謝較緩慢,設計CODCr去除效率按25%考慮。
(6)好氧處理:好氧處理是去除廢水中有機物的主要環節,經好氧處理法處理后,廢水中有機物含量將大幅降低。設計CODCr去除效率按70%考慮。
(7)污泥濃縮池:污泥濃縮,降低污泥的含水率。
4.設計處理指標見表4-1
![]() |
7.主要設備一覽表
2)運行費用
序號 名 稱 單 價 計算方法 單位費用(元/m3水)
1 電 費E1 0.65元/度 2.42×0.65 1.58
2 人工費E2 1000元/月•人 1000×4÷30÷750 0.45
3. 藥劑費 1.5
4 日常費用E E?=E1+E2+E3 3.53
9.投資估算
約360萬元
10.占地面積
約1800 m2
11.處理系統產生污泥量
絕干污泥1噸,壓干污泥(含水率80%)5噸。

使用微信“掃一掃”功能添加“谷騰環保網”