江門日佳紙業造紙廢水處理循環回用工程案例
造紙歷來是高消耗、高污染的行業,造紙業要得到持續的發展,發展循環經濟是必由之路。對造紙工業生產排污而言,不但要強化治理,全因子穩定達到DB44/26—2001第二時段一級排放標準,而且要通過技術與經濟可行性高的深度處理,令廢(污)水循環回用“清潔生產”。
斜管沉淀池 |
一、概 況
江門日佳紙業有限公司,是一家有一定規模的港商獨資企業,座落在潮連島嶼西江邊,水資源保護的敏感地帶。其主產品結構是以漿板(進口木漿板與甘渣漿板)為原料,生產高級衛生日用紙系列。生產排污的主要污染源來自打漿、選漂和抄紙等工序。沒有制漿(堿法或亞硫酸氫鎂鹽蒸煮化學漿)的黑(紅)液的嚴重污染,也不存在多段漂洗時,從氯化CL(C段)—堿處理NaoH(E段)—次氯酸鈉(鈣)NacLo (NacLo)的(H段)—雙氯水H2O2(P段)而排放含SO42- 、CL- 毒性和氯化酚有機鹵化物(氯同水體中的腐植酸反應、產生THMS鹵化烴、氯仿是致癌物質而令水體潛伏著更嚴重的污染危機)。但是不論是何種造紙工藝,其排污廢水中,均含有一定濃度的有機污染質和難降解的木質素與纖維素及紙屑,以及水溶性填充料、助劑等。鑒此,受業主的委托,江門市海達水凈化工程有限公司精心設計,選擇技術、經濟風險性低,已產業化的先進治理與循環回用的工藝技術。
二、工藝設計
1、設計流量
脈沖澄清池 |
1.1 水力負荷
按該項目的“環境影響評價”日處理造紙廢水總量為4000m3/d,以20hr/d運行時估計,則水力負荷Q=4000/20 = 200m3/H。
1.2 循環回用量
按業主的要求和考慮到流失、蒸發、揮發與自耗水量等損耗和循環系統無機鹽類的濃縮而令中水水質惡化諸因素,循環W=80%,Q=3200m3/d。
1.3 達標排放量
Qˊ= Q–W = 800m3/d。
2、水質(PHONIT、色度PCO其余mg/L)
![]() |
好氧池及沉淀池 |
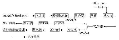
3、工藝流程
三、機理簡介
經過處理后的廢水在沙濾池過濾后更顯得澄清 |
1、預處理
1.1 格柵隔除粑纖維紙屑和旋流重力分離SiO2等雜物以及“曲篩”回收漿纖維。
1.2 調節PH值和投加約80mg/L的PAC凈水劑后,經氣浮凈水裝置,去除懸浮微粒和降部分CODcr及脫色。
2、反濾后中水循環回用
約80%(3200m3/d)廢水再分流至反濾池,通過反粒度級配(支承網架—石仔—石米—粗石英砂—細石英砂)的反濾層,由于濾料的阻截、吸附和“布朗運動”與“范德華引力”效應,獲取較準的固液相分離效果。
3、后續的《專用菌群高效A/O 工藝》達標排放
3.1 缺氧水解
一次性投放經提純、馴化和擴培的兼性菌種群,組合填料“固定床掛膜、呈“上流式”流態,維持DO<0.3mg/L,使長鏈、大分子多糖物質、斷鏈分解為短鏈,小分子單糖物質,蛋白質分解為肽和氨基酸;油脂分解為甘油和脂肪酸;破壞“顯色基團”而脫色,除硫、脫氮以及液化有機5S轉化為水溶性物質。放出H2·CO2等氣體。水力停留時間HRT1 =6hr。
3.2 接觸氧化“O”
同樣投放了專用與廣譜好氧菌群,經科學合理的菌種群的配比,在環保設施中形成了相對穩定的“生態系”和平衡的“食物鏈”,不易發生DNA“蛻變”,維持DO72.5mg/L,在同化呼吸(對數生長)——內源呼吸(自身氧化)——增殖(細胞質合成)的生物代謝過程,自動調節速率,當停止處理廢水時,又可處于“休眠”狀態。當恢復生產進水時,又可在24小時內復壯擴培,保持活性與活菌量。在完全氧化段原生動物——微生物——后生動物之間、又將形成大的“食物鏈”進一步把有機污染質降解為無機物、H2O和CO2、N2等氣體。水力停留時間HRT2≥8hr。
4、終沉
經生物凈水的800m3/d造紙廢水,再經斜管沉淀池,去除生物代謝膠體和無機SS令出水清澈透明,全因子穩定達標排放。
四、工程投資(RMB萬元)
1、建項目120
2、設施費用 55
3、工程間接費25
4、總工程費用2500
5、投資中度 500元/m3中水(達標排放為700元/m3廢水)
五、主要經濟技術指標
![]() |
注:污染質去除率>90%
六、工程效益評估
針對造紙廢水的特性,因工程因地制宜,選擇集中預處理后再分流后續的反濾——中水回用3200m3/d,以生產用水價1.5元/m3計算全年生產300天則節省自來水費3200×1.5×300 = 1440000元/年;約2年內就可回收工程的投資額。預處理后的800m3/d廢水,經處理后,出水全部因子穩定優于DB44/26—2001第二時段一級排放標準,使企業獲得環保綠色生存空間的同時,還獲取了一定的經濟回報,確屬符合企業實際“建得起,用得起”的實用環保水凈化技術。

使用微信“掃一掃”功能添加“谷騰環保網”