中小型工業鍋爐煙氣微細粒子高效控制技術研究
隨著經濟的高速發展和工業化、城市化進程的加快,大氣污染物的排放總量也迅速增加,環境空氣質量逐漸下降。燃煤鍋爐煙氣微細粒子高效捕集已構成社會的重大需求,袋式除塵器在燃煤鍋爐煙塵排放治理方面扮演重要角色,是燃煤鍋爐煙氣排放達標的必由之路。本項目是在中小型工業鍋爐煙氣微細粒子高效控制技術研究與開發的中試的基礎上,對氣流分布,脈沖清灰,濾料性能,除塵控制等技術進行分析。
1 工程試驗與方法
在舊有15 T/H工業燃煤鍋爐上進行中試試驗,此類中小型燃煤工業鍋爐一般只配置麻石水膜除塵器,隨著當地環保排放排準和要求的提高,需要對鍋爐煙氣脫硫除塵系統進行改造。根據煙氣量,采用CMDZ型脈沖袋式除塵器。CMDZ型脈沖袋式除塵器主要由上箱體、中箱體、灰斗、卸灰裝置、噴吹裝置和控制系統等幾部分組成。該除塵器具有清灰能力強,過濾負荷高,濾袋長,噴吹壓力低,維修工作量小,更換和安裝濾袋方便,控制技術先進等優點。
含塵煙氣進入中箱體下部,在均風板形成的預分離室內,大顆粒粉塵因慣性作用落入灰斗。煙氣沿均風板向上到達濾袋,粉塵被阻留在濾袋外面,干凈煙氣進入袋內,并經袋口和上箱體由排風口排出。當濾袋表面的粉塵不斷增加,導致設備阻力上升到設定值時,微壓差控制器有信號輸出。控制裝置便發出信號,使噴吹系統工作。此時壓縮空氣從氣包順序經脈沖閥和噴吹管上的噴嘴向濾袋內噴射。在濾袋膨脹產生的加速度和反向氣流的作用下,附于袋外的粉塵脫離濾袋落入灰斗。粉塵由卸灰裝置排出。噴吹一次的持續時間為0.1 s,噴吹結束后,濾袋立即恢復過濾狀態。
CMDZ-2.0型除塵器采用單煙道結構,二個過濾室,每室135條濾袋,每室過濾面積為331 m2。在中箱體上均裝有安全防爆閥,除塵器頂設有雨棚、檢修電動葫蘆。濾料選用具有良好的耐熱性、阻燃性和耐化學腐蝕性的PPS濾料。脈沖閥采用澳大利亞GOYEN公司性能優良的淹沒式電磁脈沖閥,以及獨特的淹沒閥安裝方式。濾袋框架采用八角星形斷面。對除塵器外殼及管道進行保溫。配套的除塵器其主要技術參數見表1。
表1 除塵器其主要技術參數
|
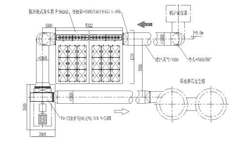
中試試驗系統平面布置如圖1:
![]() 圖1 驗系統平面布置圖 |
3 試驗結果與分析
經檢測,除塵系統的煙囪排放濃度為28 mg/Nm3,系統運行阻力在1200 Pa左右,各運行參數達到設計要求值。中試期間系統運行穩定,清灰效果好,說明該技術設備是成熟可靠,說明脈沖袋式除塵器可以廣泛應用于電廠及中小型工業燃煤鍋爐的煙氣凈化。
3.1 氣流分布對袋式除塵器的影響
除塵器內的氣流分布均勻與否對電除塵器的除塵效率影響較大,而對袋式除塵器則影響主要是濾袋的壽命、系統阻力等方面。氣流分布不均,會造成局部風速過高,對這些區域的濾袋壽命產生較大影響,將導致濾袋壽命縮短,而且會造成此區域灰斗的灰量增加。合理的氣流分布可以避免氣流對濾袋的直接沖刷,使氣流均勻的分配至各倉室,并能保持各灰斗的灰量均勻。通過控制關鍵部位的氣流速度,使煙氣流動順暢、平緩,可以減少局部阻力。
袋式除塵器內的氣流分布技術是袋式除塵器的關鍵技術之一,在工程實踐中,國家尚沒有這方面的相關標準,對于大容量機組,由于煙氣量大,氣流分布是除塵的重點也是難點。袋式除塵器內的氣流分布的關鍵是進出風總管配置、進風結構的配置、煙氣流動狀態、除塵器的結構布置,以及均流措施。
3.2 脈沖噴吹清灰技術
清灰系統是袋式除塵器的核心,清灰系統及清灰程序的設置合理與否將直接影響到袋式除塵器的運行及濾袋的使用壽命。從袋式除塵器的除塵機理來看,除了濾料本身的過濾作用外,濾袋外粘附的粉塵層也有過濾作用[1]。對袋式除塵器的清灰太徹底,會失去粉塵層的初濾作用,更多的超細粉塵會直接進濾料內部而引起過濾阻力不斷上升,同時清灰過大會影響濾袋壽命等。清灰不徹底,會造成使濾袋的過濾阻力過高,從而影響整個機組的正常運行。袋式除塵器的清灰還必須盡可能地保證整個濾袋及各個區域清灰程度均勻,否則會引起整個系統阻力分布不均,影響除塵器內部的氣流分布,增加系統的阻力。噴吹系統的設置,如氣包的大小、噴吹管及噴嘴的管徑、噴吹氣量及噴吹壓力的選擇,以及噴吹程序的設置也是噴吹系統設計中的關鍵因素,需要依據有關的規程規范、或通過試驗,再結合實踐經驗,通過計算得出。
大孔徑、低噴吹壓力也能使濾袋產生更大的加速度[2]。實驗證明,脈沖閥的噴吹氣量大并不能說明脈沖閥的性能優越,延長噴吹時間不能提高噴吹時濾布的效率,無益于提高清灰效果,而脈沖閥的響應速度才是一個重要的技術指標。在袋式除塵器的噴吹系統中,從設備角度來看,脈沖閥的可靠性尤為關鍵。不同廠家生產的脈沖閥,具有不同的響應速度,在噴吹氣量上造成的差別很大。響應速度慢的脈沖閥不僅要多消耗壓縮空氣,由于在噴吹時濾袋內部反向壓力上升的速度慢,還會影響到濾袋的加速度,也就是說影響清灰效果。
3.3 濾料的分析與選擇
袋式除塵器對所選用的濾料的基本要求是高效、低阻、長壽命。作為一種過濾材料,它的過濾性能是首先需要得到保證的,包含了對微細粉塵的過濾性能。袋式除塵器的運行阻力包括系統阻力和過濾阻力,其中系統阻力與袋式除塵器的系統及結構布置有關,而過濾阻力則取決于濾料的結構和性能。濾料的過濾阻力包括使用初期過濾阻力和壽命終期過濾阻力,在確保過濾效率的前提下,這兩者的過濾阻力越低越好。濾料在袋式除塵器中的投資約占20~25%,濾料的壽命直接關系到系統運行的可靠性。當前國內燃煤電站袋濾技術中,單一的PPS濾料,以30000小時壽命是大家關注的熱點。
目前燃煤電廠袋式除塵器所用的濾料從材質來看主要是PPS(聚苯硫醚)或與P84(共聚酰亞胺)、PTFE(聚四氟乙烯)及玻璃纖維等的混紡濾料。PPS 濾料是目前作為燃煤電站的首選濾料。PPS 濾料雖然適用于燃煤電站,但最致命的缺點是易氧化,煙氣中的O2及NO2含量都會影響PPS濾料的壽命。
價格是制約濾料質量的極為重要的因素。燃煤電站袋濾技術與其他行業的環保要求最主要的區別在于燃煤電站采用袋濾技術是作為發電設備的組成部分,不僅對其有效性而且對其可靠性、安全性的要求更為突出,對袋濾設備(含濾料配件)的品質要求極高。為此,必需充分關注﹑熟悉產品不同品質的價位,否則價位達不到一定程度時,不可能配備高品質的材質及其配件,將直接影響電站鍋爐及中小型工業鍋爐煙氣凈化系統的正常運行。
3.4 除塵控制技術
影響除塵器性能的因素很多,如濾料的性能、過濾風速、濾料的尺寸、清灰方式以及除塵室和濾袋中的流場都對性能有較大的影響。袋式除塵器的自動控制已普遍采用PLC機,工控機(IPC)也進入這一領域。
袋式除塵器的控制包括運行控制及保護,是根據設定的清灰程序,通過對脈沖閥的程序化動作來實現。袋式除塵器的保護主要是對濾袋的保護,而在鍋爐異常工況下對濾袋產生危害的因素包括:煙溫及煙氣中的氧含量超過限定值,以及新建的袋式除塵器投運前、鍋爐點爐或低負荷時的噴油助燃,未完全燃燒油污對濾袋的粘附。一般采取的保護措施包括預涂灰、設置旁路煙道及緊急降溫系統。其中煙溫及氧含量超限的報警直至停爐,均需要通過控制系統來實現。因此,袋式除塵器的控制系統對確保其正常、安全及穩定運行至關重要。
4 結 論
袋式除塵系統配置及功能設計應根據爐型、容量、爐況、煤種、氣象條件、操作維護管理等具體情況確定,每種類型因各自的特點而適合一定的工藝條件。根據中試的結果分析,對袋式除塵器的選用,提出以下建議:
(1)煙氣中存在有爆炸危險的易揮發性灰分時,應該避免在煙道中出現容易引起煙塵沉淀的結構形式,如集塵箱和擋風板等。在不可避免的條件下,則在運轉時應及時清理。除塵裝置的安裝位置要有利于出灰和對灰塵的管理,防止除塵系統的漏風和末端金屬表面的低溫腐蝕。
(2)設計進風均流和導流裝置,保證各室氣流分配均勻和卸灰暢通。氣流分布設計時要控制濾袋的迎面風速,盡量控制在1.0 m/s以下,避免氣流沖刷濾袋。控制煙氣上升的速度和比例,以有利于粉塵的沉降。保證整個氣流在除塵器內的流動的平緩、順暢,一般要求均勻度大于90%以減小流動阻力。
(3)濾料的使用壽命是一項涉及袋式除塵器使用的經濟性指標,袋式除塵器的維護費用主要來自更換濾袋的費用,因此,濾袋的使用壽命越長,經濟性越好。
(4)注意除塵設備的設計、制作和安裝質量。優先選用脈沖噴吹式。注意濾袋尤其是袋口的加工質量,袋口的彈性脹圈使濾袋嵌入花板孔內,確保二者公差配合,密封性好。脈沖噴吹系統的各部件、組件,各檢查門,出灰、輸灰裝置、濾袋與花板的配合、濾袋籠骨的設計及加工質量(光潔度和垂直度等)都要好,否則會影響設備的長期良好運行。
(5)對除塵系統的改造項目,除塵專業對原有的風機、電機進行能力的計算和改造或選配新的風機和電機。
(6)必須嚴格按照規程操作設備,袋式除塵器受煙氣性質的影響較大,應加強日常的維護,尤其是投運初期,及時發現問題及時處理。
參考文獻:
[1] 孫一堅.簡明通風設計手冊[M].北京: 中國建筑工業出版社,1997
[2] 楊復沫.脈沖袋式除塵器清灰能力的評價方法和手段的試驗研究[R].冶金部環境保護研究院,1994.

使用微信“掃一掃”功能添加“谷騰環保網”