反滲透技術在電廠水脫鹽系統中的應用
反滲透技術由于具有除鹽率高(可達97%)、自控操作強等特點,在海水淡化、苦咸水脫鹽、純水制備等方面得到了廣泛的應用,并產生了重大的社會和經濟效益。特別是近年來,在電力行業鍋爐補給水預脫鹽方面應用較為廣泛。
1、反滲透在電力行業中的應用
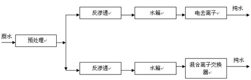
由于電力行業中電廠鍋爐需用電導率<0.2μS/cm(電阻率>5MΩ•cm),SiO2<0.002mg/L的補給水,而二級反滲透出水電導率一般大于1μS/cm,故反滲透在電力行業一般用于鍋爐補給水的預脫鹽(一級脫鹽)處理(見圖1)。
反滲透在電力行業的應用工藝
![]() |
(1)反滲透+電去離子脫鹽系統
反滲透+電去離子(RO+EDI)脫鹽系統是20世紀末發展起來的一種用于水處理的新型脫鹽系統。該脫鹽系統出水電導率一般為0.057~0.067μS/cm(電阻率為15~17.5MΩ•cm),系統出水水質完全滿足電廠鍋爐補給水的要求,是一種環保型的脫鹽系統。與傳統離子交換相比,具有出水水質穩定、連續生產、使用方便、無人值守、不用酸堿、不污染環境、占地面積小、運行經濟等優點。
由于RO+EDI脫鹽系統具有一系列的優點,自從1986年EDI技術工業化以來,全世界已安裝近2000套RO+EDI脫鹽系統,尤其在制藥、半導體、電力和表面沖洗等工業中得到了很大發展,同時在廢水處理、飲料及微生物等領域也得到了廣泛的應用。目前,國內已有近百套RO+EDI脫鹽系統裝置在運行,個別電廠也已開始試用。在電力行業,RO+EDI脫鹽系統極具發展前途,隨著EDI設備的發展及投資費用的降低,該脫鹽系統必將成為電廠鍋爐補給水脫鹽系統的主流。反滲透技術也將成為其他技術不可替代的一種預脫鹽技術。
(2)反滲透+混合離子交換脫鹽系統
反滲透技術在反滲透+混合離子交換脫鹽系統中的應用,起初是在電廠鍋爐補給水離子交換脫鹽系統改造中引入的。自從1934年發明離子交換樹脂以來,離子交換技術就被應用到純水制備方面,采用離子交換法可制得水質接近理論純水的超純水(電導率為0.055μS/cm,電阻率為18.2MΩ•cm)。但離子交換法卻帶來了樹脂再生時產生的廢酸堿造成的環境污染。反滲透技術的引入,使得廢酸堿排放量與單用離子交換脫鹽系統相比減少了90%,這是脫鹽技術的一大進步。但近年來隨著反滲透設備投資費用的降低,特別是1998年以后,國內大批電廠在原有離子交換脫鹽系統改造中引入了反滲透技術,且有一種盲目跟上的趨勢。筆者認為,反滲透技術的引入應結合本地區的水資源狀況,原水水質特點并考慮制水成本,方可取得好的效果和收益。
2、引入反滲透技術應考慮的因素
(1)工程投資和制水成本的比較
本文結合中國鋁業公司山東分公司自備電廠原離子交換脫鹽系統引入反滲透技術的工程投資和制水成本的變化來說明這一問題。
(2)工程投資(設備及安裝工程費)的比較
對同規模反滲透+混合離子交換脫鹽系統與離子交換脫鹽系統(復床)建筑工程費基本相當,僅設備費及安裝工程費相差較大,根據本實例工程投資(靜態投資)分析,反滲透+混合離子交換脫鹽系統設備及安裝工程費每m3水投資不低于4.33萬元人民幣,離子交換脫鹽系統(復床)設備及安裝工程費每m3水投資不高于2.56萬元人民幣。對于產水量為200m3/h脫鹽系統,反滲透+混合離子交換脫鹽系統工程投資不小于986萬元人民幣,而離子交換脫鹽系統(復床)工程投資一般在630萬元人民幣左右。
(3)制水成本的比較
對同一種原水,離子交換脫鹽系統與反滲透+混合離子交換脫鹽系統的制水成本是不同的。該公司自備電廠原離子交換脫鹽系統為復床(強酸氫型陽離子交換器+強堿氫氧型陰離子交換器)+混合離子交換器,產水能力為200m3/h,系統進水含鹽量為630mg/L。2001年10月引入反滲透技術,形成反滲透+混合離子交換脫鹽系統。現將系統改造前后相關運行情況及制水成本分別列于表1,表2,表3(表中物料的價格以32%的HCl530元/t,31%的燒堿530元/t,電費0.44元/(kW•h),原水3元/m3,阻垢劑8萬元/t計)。
![]() |
從表中可以看出,系統改造后對于離子交換部分可以大大提高樹脂的再生周期,降低了酸、堿耗量。但經統計,系統改造后每年各項費用增加160.56萬元,制水成本增加0.92元/m3。比原系統的運行成本增加了約20%,分析原因主要有以下幾個方面。
①反滲透系統能耗較高。原水需用高壓泵升壓后送入反滲透裝置,能耗較高。目前,國內用于非高含鹽量水的反滲透脫鹽系統其電耗不低于1.6kW•h/m3,而國內已有的海水反滲透淡化系統電耗為5~6kW•h/m3。且國內用于非高含鹽量水的反滲透脫鹽系統一般沒有采取濃水能量回收措施(能量透平裝置或壓力轉換器),造成能量極大浪費。
②阻垢劑費用較高。反滲透裝置濃水含鹽量一般為原水含鹽量的4倍,為防止濃水端出現諸如CaCO3,CaSO4濃度積大于其平衡溶解度指數時結晶析出而損壞膜元件,一般均在反滲透裝置之前設置了阻垢劑投加裝置。現國內常用的KingLee,Flocon,Argo等公司的阻垢劑均為進口產品,價格為8萬元/t左右。
③水利用率較低。反滲透裝置的水利用率一般為75%,同時其對進水水質要求較高(SDI≤5),致使原水預處理難度加大,這進一步降低了整套脫鹽系統的水利用率,增加了原水耗量。
④清洗維修費用較大。保安過濾器濾芯在正常工作情況下,可維持3~4個月的使用壽命,需定期更換。反滲透膜組件受污染時,需進行化學清洗。
(4)結合原水水質的特點選擇
在電廠鍋爐補給水脫鹽系統中,是否在離子交換脫鹽系統前引入反滲透預脫鹽,應結合本地區的水資源狀況及原水水質特點來決定。
①當原水含鹽量不大于1000mg/L時,采用復床+混合離子交換脫鹽是比較經濟合理的。對于這種水,樹脂再生周期一般不小于10h,再生操作勞動強度及再生頻率也是可以接受的。若采用自動控制,離子交換脫鹽將是一種最佳的選擇。如果引入反滲透預脫鹽,必將使后續離子交換脫鹽系統再生周期極長,使其接近零負荷運行,造成投資加大,制水成本偏高。
②如原水含鹽量為1000~4000mg/L,預脫鹽是否采用反滲透法需與電滲析法進行經濟比較確定。
③如原水含鹽量大于4000mg/L且水質滿足反滲透進水水質要求時,引入反滲透預脫鹽是一種經濟合理的方案。
3、結語
反滲透是一種先進的脫鹽技術,它具有脫鹽率高、自控程度強等優點,在海水淡化、苦咸水脫鹽、純水制備等方面得到了廣泛的應用。其與EDI配合,組成反滲透+電去離子脫鹽系統,在電力行業將有廣闊的發展前景。但由于其運行費用較高,在電廠鍋爐補給水中反滲透+混合離子交換脫鹽系統的應用應結合原水水質的情況并考慮制水成本來選擇,否則盲目選用勢必造成經濟損失。

使用微信“掃一掃”功能添加“谷騰環保網”