臭氧發生器的設計
1、臭氧放電室的設計
臭氧產量和臭氧濃度是臭氧放電室設計的基本依據 ,通常是放電體(管)單位臭氧產量來確定放電單元臭氧產量:
Gx=SxQ
Gx —放電單元臭氧產量
S —放電單元放電面積
Q —單位放電面積臭氧產量
放電單元數量
N=G/Gx
N— 放電單元數量
G —設計臭氧產量
Gx —放電單元臭氧產量
N 確定后 ,可根據需要將放電定設計成立式或臥式,放電室設計時應考慮容積重量,冷卻水壓力,氣體壓力等諸多因素。
放電氣隙設計是根據使用介質 ,電源頻率和加工能力精度來確定。
注意 :放電室設計是依據放電單元臭氧產量。放電單元產量必須經嚴格條件的實驗來確定,否則。設計產量會相差甚遠。
2、電源系統的設計
臭氧電源設計是根據臭氧產量和放電單元臭氧產量所耗功率來設計,電源頻率、電源電壓與使用介質 ,放電氣隙大小有關。可根據有條件的實驗數據獲得。
臭氧電源系統包括電源控制系統、整流、變頻器、升壓變壓器,它的作用就是向臭氧放電室提供必要條件—高壓交變電場,而臭氧產生效率與高壓電源成正向增長關系,因此臭氧電源系統在整個臭氧發生系統中具有重要的作用。臭氧電源系統依據高壓放電頻率可分為工頻臭氧電源系統、中頻臭氧電源系統、高頻臭氧電源系統三類,其中頻率為 60/50Hz 的電源稱為工頻電源,頻率超過 1000Hz 的電源稱為高頻電源,介于工頻與高頻之間的稱為中頻。
1)、工頻臭氧電源系統
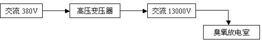
工頻臭氧電源系統的工作原理:交流 380V 電壓經高壓變壓器后,變壓器輸出交流 10000V 電壓供給臭氧合成系統。其結構圖如下所示:
![]() |
工頻臭氧電源系統需要漏感很大的高壓變壓器、效率低、耗電大、產生臭氧的產量與濃度低;一般采用玻璃管作放電介電體,用于生產中、大型臭氧發生器。
2)、中頻臭氧電源系統
![]() |
上圖為中頻臭氧電源系統的電路結構圖,此電源是根據介質和臭氧放電室而設計的與之相匹配的高壓電源,其中可控硅屬大功率器件,工作壓降低,過載特性好,輸出功率大,用于中頻大功率電源時的性能比較高,能很好地滿足臭氧發生器對電源的需要。
A.三相全控整流橋
用于控制調節整流器的輸出電壓,實現高壓輸出電壓與臭氧產量的平滑調節。該電路能避免臭氧放電室在起輝和工作放電時因負載變動產生高電壓,從而保證了臭氧電源和臭氧放電室的可靠性。
B.可控硅全橋逆變
因可控硅是半開關器件,它必須在自身電流過零時才能關斷,而可控硅又在電源與負載之間作開關使用,可控硅一旦打開就失去了控制電流大小的作用。因此電流的大小和相位受前級和負載影響,為保證可控硅正常關斷,要求在可控硅自身電流過零時其兩端電壓為零或已變為負值,這在臭氧放電室這一負載下很難實現,而且在起輝、正常工作、瞬時跳火或局部跳火時負載特性變化很大,這極大地影響了可控硅的正常關斷。為了保證可控硅的正常關斷,有受負載影響較小的關斷電路與之相匹配。
C.濾波電路
由電抗器、電容組成的濾波電路,用于提高功率因數,平滑輸出電流,穩定逆變器的工作點,抑制逆變雜波,減小對電源網絡的干擾。
D.吸收回路
由電容、電阻組成的緩沖電路,可以防止過壓,保護可控硅和其他元器件的正常工作。
E.高壓變壓器
高壓變壓器用于傳遞功率和使電子功率電路的輸出與放電室匹配,對其參數的要求與普通變壓器有所區別。由于放電室在整個工作過程中,負載不僅在數值上變化很大,其特性也隨著起輝或正常工作時的狀態不同而改變,從而要求變壓器有一定的漏感來平衡上述變化,以便保護電子元器件。同時,漏感又容易引起電路損耗和換相時產生瞬時高電壓,因此需要根據電子電路的情況選擇其大小。
中頻臭氧電源是國際上比較流行的一種臭氧專用電源,具有效率高、耗電小的特點。一般采用非玻璃或玻璃作放電介電體,用于生產中、大型臭氧發生器。
3)、高頻臭氧電源系統
高頻臭氧電源系統的工作原理:工業配電經整流后,通過變頻工藝使電源頻率在 1000Hz 以上,變頻后再次通過整流使電源變為交流電源(此過程稱為逆變),最后經高壓變壓器升壓供給臭氧合成系統,高頻臭氧電源系統的主電路結構圖如下所示:
![]() |
高頻臭氧電源系統具有效率高、耗電小、產生臭氧的產量與濃度高等特點,一般采用搪瓷或陶瓷片作放電介電體,用于生產小型臭氧發生器及家用消毒機。
3、控制系統設計
臭氧發生器按規格(產量)可分為小型機(100以下)、中型機(100—1000g/h)、大型機(1000 g/h以上)三種。臭氧發生器因其規格不同控制系統也有所不同。
1)、小型臭氧發生器控制系統
220V/50Hz 經兩個二極管整流橋對工頻電源進行整流,整流后其中一路用來驅動集成電路 3525 ,另一路經電解電容與電阻濾波后供給臭氧放電室的正極。集成電路 3525 的輸出作為升壓變壓器的輸入, 3525 的“ VREF ”管腳用來控制電位器以實現臭氧產量與濃度的平滑調節;變壓器的輸出經一個大功率三極管 IRF840 后供給臭氧放電室的地極,放電室的地極又通過一個大功率三極管 IRF840 接地起保護作用。系統主電路結構圖如下所示:
![]() |
2)、中型臭氧發生器控制系統
中型臭氧發生器的控制系統是一個“交流—直流—交流”的過程,它利用二極管整流,整流后經過電流電壓的調整,再通過可控硅逆變,最后升壓供給臭氧放電室。系統主電路圖如下所示:
![]() |
3)、大型臭氧發生器控制系統
大型臭氧發生器的控制系統與中型臭氧發生的控制系統相似,不同之處在于中型臭氧發生器利用二極管整流,而大型臭氧發生器利用可控硅整流,最后升壓供給臭氧放電室。系統主電路圖如下所示:
![]() |
4、氣源系統的設計
氣源系統設計應根據發生器臭氧產量,使用濃度,運行壓力和運行環境進行計算(略)氣源露點應為一45℃以下。
氣源系統包括: 無油壓縮機 貯氣罐 過濾器 冷干機 過濾器 干燥機 過濾器 減壓閥等 如圖:
![]() |
氣源設備選型應注意如下幾方面問題
1)、根據根據臭氧產量和濃度要求換算出臭氧發生器的最大用氣量,注意氣源的標準方和工況方之間的換算。
2)、根據最大用氣量選擇氣源,并保證氣源有一定余量。
3)、如使用空氣源,選型空氣壓縮機,空壓機的排氣量應包括后處理工藝中的耗氣量,并根據空壓機的工作狀況設計或配套空氣干燥機等空氣凈化處理裝置。
4)、如使用氧氣源,選擇使用氣態或液態氧,使用液態氧時還應選型汽化減壓裝置。
5)、如使用富氧氣源,選型空氣壓縮機或風機、空氣干燥凈化裝置及制氧機(真空解吸式的制氧機還應選型真空泵),各設備選型時應嚴格按照制氧機產氧量與耗氣量的比例關系,保證供氣量。
5、冷卻系統設計
冷卻方式 理論上臭氧的生成熱為0。835kW•h/kgO3[1200g/(kW•h)]。假設用氧氣制造2%(質量)臭氧比能是7 kW•h/kgO3,那么供給電暈電能的12%被用來生產臭氧,而88%最終從發生器內以熱的形式排出被浪費,對于使用空氣氣源15。5kW•h/kg的比能來說,電暈功率的95%必須以熱予以排出。因此,發生器的冷卻系統對于發生器的臭氧產量及其能否長期穩定運行是極其重要的因素。發生器與系統設計時必須考慮好,基本上把供給電暈能量全部作為廢熱來處理,這樣才能確保發生器的正常有效的運行使用。否則,電暈作為一種內熱的氣相反應器而存在。由于空氣及其他類似氣體是不良熱導體,電暈內的氣體能達到足以使臭氧的熱分解變得十分顯著的高溫,從而降低凈臭氧產量。為此,在臭氧發生器構造設計時,必須把有利于電暈散熱作為設計其結構的先決條件。
由于散熱對臭氧產量的影響,基本上所有的發生器臭氧產量都對所有冷卻劑溫度的變化敏感。對于空氣冷卻的發生器來說,冷卻劑通常是周圍的空氣。水冷卻的裝置,多余的熱量最終消散到水中。隨著冷卻水溫的升高,相對臭氧產率明顯下降。因此,一般臭氧發生器所用的冷卻水溫均控制在15—25℃之間,液氧為氣源的臭氧設備冷卻水可達30℃。
除冷卻劑溫度外,冷卻劑的流量往往也是重要的。一般水冷式臭氧發生器,每生產1kg臭氧需要15—20℃的冷卻水2500—4000L。提高冷卻劑流量有助于補充因高功率密度(氣體溫度)引起的產量下降,以及由于介電體溫度升高使電介體損壞這兩方面的損失。
根據臭氧發生器的換熱量選擇冷卻方式,大型臭氧發生器使用水冷卻,應根據現場所能提供的冷卻水條件,包括水量、水溫、水質指標等,設計水冷卻裝置。

使用微信“掃一掃”功能添加“谷騰環保網”