國外污水處理廠改造工程實例分析
摘要:對國外4座污水處理廠改造工程實例進行了分析研究,通過對原有工藝流程改造,部分單元采用新技術、新工藝、調整工藝參數等改造方案,在充分利用原有污水處理設施的前提下,滿足了處理水量或水質標準提高的要求。
關鍵詞:國外污水處理廠;升級改造;原有設施利用;工程實例
0前言
我國污水處理廠的數量逐年增加,隨著污水處理廠排放標準的不斷提高和國家對節能減排工作的日益重視,為達標和節能而進行的改造工程設計將成為污水處理廠設計的主要工作。了解和學習國外污水處理廠的改造技術和經驗,有助于更好地結合污水處理廠的特點,對其實際運行進行調查分析,采取既切實可行,又經濟合理的改造措施。
1匈牙利南佩斯污水處理廠
1.1污水處理廠介紹
南佩斯污水處理廠始建于1966年,規模為3萬m3/d,采用高負荷活性污泥工藝,曝氣池HRT為2.5 h。污水處理廠原處理流程包括兩條分支,每條分支有8個生物反應器作為曝氣池,并聯運行。20世紀80年代初,該污水處理廠進行了擴建,新增了兩個處理流程,每個流程仍包括兩條分支,每條分支仍設8個曝氣池,污水處理廠平面布置見圖1。
![]() |
圖1 擴建后的污水處理廠平面布置 |
20世紀80年代末,匈牙利制定了更為嚴格的水質排放標準,相應推動了新的處理工藝和技術的研發。污水處理廠除了要滿足新的水質標準外,其處理水量也大幅增長,同時污泥量的增加,使污泥處理設施無法滿足需求,迫切需要改造。在這種情況下,布達佩斯城市污水公司承擔了污水處理廠的改建工程。
1.2改造技術
經過試驗研究,將原有的8個曝氣池由并聯改為串聯,而且在整個反應器的前1/4區域增設厭氧區,以獲得生物除磷的效果。原并聯流程和改造后的串聯流程示意見圖2。
![]() |
圖2 改造前后的工藝流程示意 |
1.3改造效果
改造后的系統運行數據表明,SVI比較低且穩定,約為100 mL/g。該結果與理論預測和試驗數據非常吻合,將反應器由并聯布置改為串聯布置增加了系統的處理階段,進而改善了污泥的沉降性能。 出水CODc。的變化情況表明,系統的改造改善了有機物的去除效果,有機物的降解更加徹底,原系統出水CODc,為100 mg/L,改造后降至70 mg/L。運行過程沒有達到預期的生物除磷效果,經分析是由于微生物吸收的磷中有60%隨污泥處理上清液又回流到系統,通過采用投加石灰化學沉淀除磷的工藝,系統的除磷效果有明顯改善,但出水中磷的濃度隨著回流污泥中硝酸鹽濃度的升高而增加。 改造后的系統仍不能實現有效的硝化和除磷,還需進一步改進。
1.4進一步的技術改造
由于污水處理廠面積有限,沒有考慮擴建現有活性污泥單元,而采用能完成硝化和反硝化的生物濾池系統。在進水CODc,為500 mg/L,TN為40mg/L,TP為7 mg/L的情況下,采用新工藝后,出水中CODc,為50 mg/L,TN為10 mg/L,TP為1mg/L。工藝要求反硝化段應盡可能多地利用進水中的有機碳,由于二沉池可承擔的負荷有限,硝化液回流比受到限制,工藝采用后置反硝化的布置方式,并在反硝化濾池內投加甲醇作碳源以徹底去除污水中的硝酸鹽。此外,系統除磷通過強化沉淀實現。
2美國華盛頓Blue Plains污水處理廠
2.1污水處理廠介紹
Blue Plains污水處理廠位于美國哥倫比亞區,污水流量為16.2 rn3/s,采用硝化處理工藝,工藝流程見圖3,包括預處理、初沉池、高負荷活性污泥系統、二級硝化活性污泥系統、多介質濾池和消毒處理,出水排放Chesapeake海灣。
![]() |
圖3 Blue Plains污水處理廠原工藝流程 |
2.2改造要求
在經濟發展的同時,Chesapeake海灣河口和支流水體的水質不斷惡化,主要原因是點源或非點源過量營養物質(氮和磷)的排放。Blue Plains污水處理廠是向Chesapeake海灣排放氮污染物的最大點源,因此哥倫比亞特區政府參與簽署了Chesapeake海灣協議,協議規定,到2000年每年向海灣排放的營養物應至少比1985年減少40%,需要對Blue Plains污水處理廠進行改造,使其具有脫氮功能。保證夏季(5~10月)出水TN低于5.55 mg/L,冬季低于8.58mg/I。,還要求滿足排放標準中的各項指標,B()峨和TSS要達到5 mg/L和7 mg/L,TP為0.18 mg/L,NH3一N夏季為1 mg/L,冬季為6.5 mg/L。
2.3改造方案介紹
改造工程將原12條處理分支中的6條改為硝化一反硝化運行模式,另外6條仍保持硝化模式。每條處理分支由5個完全7昆合反應器串聯而成,在第4個(夏季)或第5個(冬季)反應器內投加純凈的甲醇作為反硝化的補充碳源。工藝的關鍵是保證前3個反應器內實現硝化,為反硝化提供硝酸鹽,改造后的運行方式見圖4。
![]() |
圖4 改造后的運行方式示意 |
當系統以硝化模式運行時,5個反應器內均進行曝氣,以硝化一反硝化模式運行時,投加甲醇的反應器內不曝氣,為反硝化提供缺氧條件。污水經反硝化后在第5個反應器內進行再曝氣,經一條長的出水渠輸送至沉淀池。該工藝可利用原有的設施,不需進行硝化液回流和其他特殊的改動。
2.4改造效果和存在問題
反硝化工藝成功地實現了每季度和全年的脫氮目標,出水中TN的年平均值為5.8 mg/L。其中冬季為5.9 mg/L,夏季為5.7 mg/L,出水各項指標均可滿足水質標準。 盡管污水處理廠的改造方案在TN去除上非常成功,但是也存在以下問題: (1)后置反硝化工藝在運行管理上比硝化工藝更復雜,具體表現在以下幾個方面:①有兩個處理階 段需要監測和控制;②甲醇應在反應池內12個不同的位置投加;③現有的甲醇儲存設備體積有限;④由 于投加了甲醇用作反硝化菌的食料,導致剩余污泥量的增加。 (2)由于該工藝其實是將原來的一段(硝化段) 改為兩段(反硝化段和硝化段),反硝化段占用了原來用于硝化的容積,從而降低了在冬季和高負荷時硝化處理的可靠性。在緊急情況下,需要停止反硝化,恢復完全硝化的工藝狀況。 (3)投加甲醇作為補充碳源,使得系統的運行成本增加。一般每年購買甲醇的費用達500萬~600萬美元。 (4)氮的去除效果受工藝制約,如二沉池出水中磷的濃度過低會限制反硝化菌的生長,如何在保證出水水質不超標的同時滿足反硝化菌對磷的需要,成為目前污水處理廠管理中需要解決的一個問題。
3美國加州San Jose污水處理廠
3.1污水處理廠介紹
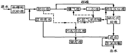
San Jose污水處理廠處理規模為541 000 m3/d,采用常規二級活性污泥處理工藝,處理加州舊金山南海灣硅谷等地區的生活污水和工業廢水。污水處理的季節變化很大,原因在于季節性的水果和蔬菜罐裝工業的生產,每年8月下旬至9月,污水處理廠的有機負荷要比平時增加一倍,冬天的雨季高峰流量也是影響因素。夏季罐裝加工對污水處理廠的負荷和操作運行帶來的影響尤為明顯。
污水處理廠在1978年時對原有的二級處理工藝進行改造,增加了脫氮除磷處理工藝,包括硝化反應池、硝化沉淀池、濾池和加氯消毒等設施。污水處理的工藝流程包括進水格柵、沉砂池、初沉池、普通曝氣活性污泥系統(曝氣池和二沉池)、硝化懸浮生長系統(硝化反應池和硝化沉淀池)、過濾進水二次提升、顆粒填料濾池、加氯消毒/除氯、后曝氣,最后出水排人舊金山南部海灣。生物處理產生的剩余污泥經氣浮濃縮后與初沉污泥進行厭氧消化,消化后的污泥在污泥儲存池存放。工藝流程見圖5。
![]() |
圖5 污水處理廠深度處理工藝流程 |
污水處理廠的出水水質標準要求月平均出水BODs和TSS均低于10 mg/L,消毒后出水達到加利福尼亞州第22條文的規定,即濁度小于2 NTU,細菌總數小于2.3個/100 mL,氨氮低于5 mg/L。
3.2污水處理廠改造
由于夏季罐頭加工產生的沖擊負荷,活性污泥系統發生絲狀菌引起的污泥膨脹,導致進入硝化反應池的污泥超過其負荷,出水ss濃度太高,直接影響了過濾階段的處理效果,使出水水質遠遠超過排放標準。為防止污泥膨脹的再次發生,需要對污水處理廠進行改造。
3.2.1污水處理廠分析
經調查后發現,導致污泥膨脹的首要原因是有機負荷的突然增加,使普通曝氣池的供氧量不足,在Do濃度較低的條件下,絲狀菌生長引起污泥膨脹。 對污水處理廠的運行分析發現,氮源不足和由于進水管道中的厭氧條件產生二氧化硫也是導致污泥膨脹的因素;同時,活性污泥系統的有機負荷相對偏高,特別是在水力高峰負荷下,常規活性污泥系統和硝化處理系統間的水力條件受限;另外,污泥儲存后沒有考慮最終處置,影響生物系統的排泥。因此,為了控制污泥膨脹,完善污水處理廠的水力條件,保證處理工藝、設備和電氣系統的可靠運行,污水處理廠須進行一系列的改造。改造工程一次規劃分期實施,分為近期、中期和遠期三階段進行。
3.2.2近期改造措施
近期改造的目標是控制污泥膨脹,穩定運行以達到排放標準。主要措施是采用能快速安裝快速使用的一些設備,雖然這些設備的運行成本較高,但運行穩定。近期改造的主要內容有:
(1)提高供氧能力。增設了一套純氧供氧系統,包括液態氧儲存池、蒸發器、微孔曝氣器、風量計和自控設備等,這些設備只在在高峰季節原有設備供氧不足時使用。運行后由于運行費用較高,增設鼓風機以增加供氧量。
(2)投加氮源。安裝了一套氨水系統,補充污水中缺乏的氮源,有利于曝氣池中微生物的生長。在實際運行中,氮源并不需要連續投加,只在夏季罐頭加工季節時投加。罐裝工廠每天工作16 h,產生的廢水由于有機物含量高,需要補充額外的氮源,而在停產的8 h內廢水的營養物濃度足夠維持微生物的正常 生長。
(3)初沉池投加化學藥劑。通過投加三氯化鐵降低后續活性污泥系統的有機物負荷和需氧量,同時鐵離子能與污水中的硫化物發生沉淀反應,降低后續活性污泥系統的硫化氫負荷。 (4)污泥加氯處理。在回流污泥前進行加氯處理,可有效地抑制絲狀菌的生長,防止污泥膨脹。氯的投加劑量和投加點對絲狀菌的去除效果和活性污泥絮體的影響差別較大,根據試驗分析,確定在回流污泥泵進水口處加氯能獲得較好的混合效果,加藥量根據每日的微生物鏡檢情況確定。 (5)濾池改造。首先對濾池的進水部分進行改造,減少反沖洗過程中濾料的流失,其次,增加濾池反沖洗水處理系統,包括調節池、化學混凝和沉淀,處理后的出水排至濾池進水端或直接排放。 3.2.3中遠期改造措施 中期改造將逐步更換近期改造中一些運行成本高的設施,并保持541 000 1113/d的污水處理量和達標排放;遠期的改造目標是淘汰高能耗、低效率的設備,包括運行不穩定、耐用性較差的污泥處理設備,并擴建污水處理廠規模至632 000 m3/d。中期和遠期改造所需增加的主要設施有: (I)常規二級處理系統改造。普通曝氣池后增加新的二沉池,新增鼓風機設備,替代原有備用的純氧供氣系統,更換空氣擴散系統設備。 (2)深度處理系統改造。增建二級處理后續的硝化系統,包括硝化曝氣池和沉淀池。
(3)水力改造。將原有的一個污泥儲泥池改造為初沉池出水調節池,并新建初級處理出水提升泵房,這樣初沉出水可超越至深度處理的硝化池,在二級處理的有機負荷過高時,工藝運行更具靈活性和穩定性;改造廠內其他泵房,增加新泵和相應的電氣儀表設備。
(4)二級處理進水方式改為多點進水。該模式下污水處理廠的運行工藝更具靈活性,抗沖擊負荷能力大大增強。
(5)改造和更換廠內的機械和電氣設備,使系統的運行更加安全穩定。
(6)擴建污泥厭氧消化系統。
(7)污泥最終處置。儲泥池內的污泥在夏天進行干化處理,干化后運至填埋場。 各項改造工程在10年內陸續完成,改造后的污水處理廠運行更可靠,處理能力和出水水質得到改善。通過改造,污水處理廠的處理能力提高到632 000 m3/d,并且出水水質一直達標。
4佛羅里達州Orange郡東部污水處理廠
4.1污水處理廠介紹
佛羅里達州Orange郡東部污水處理廠采用改良(5級)Bardenpho工藝以達到深度處理標準,年平均BOD為5 mg/L,TSS為5 rng/L,TN為3 mg/L,TP為1 mg/L。除了部分污水再生回用外,其他出水經人工濕地、天然濕地處理后排人地表水體。標準對季節平均值沒有要求,周平均BOD。為9.6 mg/L,TSS為9.6 mg/L,TN為6 mg/L,TP為2.4 mg/L。該污水處理廠設計處理能力為71 920 m3/d,系統由兩條獨立的處理流程組合而成,I、Ⅱ處理段由4個并聯運行的反應池和6座二沉池組成,設計處理能力為34 070 m3/d;1II處理段包括2個較大的并聯反應池和3個較大的二沉池,設計處理能力為37 850 m3/d,工藝流程見圖6。
![]() |
圖6 佛羅里達州Orange郡東部污水處理廠工藝流程 |
4.2污水處理廠改造
2004年1月,該廠的出水濁度略微上升,污泥的沉降性能有所下降,出水TN上升,經分析主要是由于I、Ⅱ段流程出水NH。一N上升造成。到2月,數據顯示I、Ⅱ段流程出水NH。一N濃度升至4~8 mg/L,I、Ⅱ段流程中二沉池的回流污泥帶有輕微的酸性氣味。 在接下來的幾周內,采用便攜式TSS測定儀測定MI SS和VSS,并用實驗室測定對其進行驗證,對IX)進行現場測定,使用實驗室方法測定NH。一N值等方法,對污水處理廠的運行情況進行評估,確定問 題并采取相應的改造措施。在2~3月,采取一系列改造措施:
(1)由于I、Ⅱ段流程出水NH。一N濃度上升,并且好氧區DO濃度偏低,說明曝氣量無法滿足有機負荷降解的需要,故將2 840 m3/d的進水由I、Ⅱ段調至Ⅲ段處理。
(2)通過調整表面曝氣機的浸沒深度,改善好氧區的曝氣效果,并在I、Ⅱ段流程中的4個好氧池中的2個附加安裝浮式曝氣器。
(3)通過清除原有空氣擴散器上的沉積物,改善二次曝氣區的曝氣效果,在無法清除的部位安裝使用微孔空氣擴散器系統。
(4)將所有二沉池的回流污泥量由75%增至100%,避免回流污泥在二沉池中停留時間過長引起酸化。 (5)增大排泥量,降低兩套流程的MI。SS以改善反硝化效果。 改造結果表明,I、Ⅱ段流程出水NH。一N降低, NCh-一N降低,TN也相應降低;IU段流程的處理效果也由于Nfk-一N降低而改善,混合出水的TN為 1.8~2.2 r.g/L,出水濁度為0.6~o.8 NTU。
5結語
本文介紹了國外4座污水處理廠的改造實例, 從中可以看到,一些經濟實力較強的國家的污水處 理廠很注重因地制宜,根據實際情況,采用經濟有效 的措施進行達標改造,充分利用現有設施,使污水處 理廠的構筑物和設備發揮最大的效益。

使用微信“掃一掃”功能添加“谷騰環保網”